Строительное проектирование зданий
Строительное проектирование зданий
Строительное проектирование зданий является важным этапом в процессе возведения объектов недвижимости. В современных условиях, когда требования к качеству и безопасности строительства становятся все более строгими, необходимо учитывать множество факторов, включая законодательные нормы и правила. Одним из ключевых документов, регулирующих данный процесс, является 87 постановление правительства, которое определяет основные принципы и требования к проектированию.
В данной статье мы рассмотрим основные аспекты, связанные со строительным проектированием, а также проанализируем, как 87 постановление влияет на процесс проектирования зданий. Мы также представим оглавление, которое поможет вам лучше ориентироваться в материале:
- Общие принципы строительного проектирования
- Значение 87 постановления правительства
- Этапы проектирования зданий
- Требования к проектной документации
- Контроль и экспертиза проектных решений
Следуя этим пунктам, мы постараемся дать полное представление о том, как осуществляется строительное проектирование в соответствии с действующими нормами и стандартами.
Согласно 87 ПП (87 постановление правительства)
Строительное проектирование зданий является важным этапом в процессе возведения объектов недвижимости. Оно включает в себя множество аспектов, которые необходимо учитывать для обеспечения безопасности, функциональности и эстетики будущего здания. Важным документом, регулирующим данный процесс, является 87-е постановление правительства, которое определяет основные требования и нормы, касающиеся проектирования.
Согласно 87 ПП, проектирование зданий должно осуществляться с учетом следующих ключевых аспектов:
- Соблюдение строительных норм и правил: Все проекты должны соответствовать действующим строительным нормам и правилам, которые обеспечивают безопасность и надежность зданий.
- Экологические требования: Проектирование должно учитывать экологические аспекты, такие как использование устойчивых материалов и минимизация негативного воздействия на окружающую среду.
- Функциональность: Здание должно быть спроектировано с учетом его назначения и функциональных требований, что включает в себя планировку, доступность и удобство использования.
- Эстетические характеристики: Внешний вид здания должен гармонировать с окружающей архитектурой и учитывать культурные особенности региона.
- Экономическая эффективность: Проектирование должно быть направлено на оптимизацию затрат на строительство и эксплуатацию здания, что включает в себя выбор материалов и технологий.
Процесс проектирования начинается с разработки концепции, которая включает в себя анализ требований заказчика, исследование участка и оценку возможных рисков. На этом этапе важно учитывать все вышеупомянутые аспекты, чтобы избежать проблем на более поздних стадиях.
После утверждения концепции начинается разработка проектной документации, которая включает в себя:
- Архитектурные чертежи: Основные планы, фасады и разрезы здания, которые показывают его внешний вид и планировку.
- Конструктивные решения: Подробные схемы и расчеты, касающиеся несущих конструкций, фундамента и других элементов здания.
- Инженерные системы: Проектирование систем отопления, вентиляции, кондиционирования, водоснабжения и электроснабжения.
- Сметная документация: Оценка стоимости строительства, которая включает в себя все затраты на материалы, работы и услуги.
На каждом этапе проектирования важно проводить экспертизу документации, чтобы убедиться в ее соответствии всем требованиям и нормам. Это позволяет избежать ошибок и недочетов, которые могут привести к серьезным последствиям в процессе строительства.
Кроме того, 87 ПП также акцентирует внимание на необходимости соблюдения сроков проектирования и строительства. Это связано с тем, что затягивание сроков может привести к увеличению затрат и снижению качества работ.
Важным аспектом является также взаимодействие с различными государственными органами и организациями, которые могут быть вовлечены в процесс проектирования. Это может включать в себя получение разрешений, согласований и экспертиз, что требует времени и усилий со стороны проектировщиков.
Таким образом, проектирование зданий согласно 87 ПП представляет собой сложный и многогранный процесс, который требует внимательного подхода и учета множества факторов. Каждый этап проектирования должен быть тщательно проработан, чтобы обеспечить успешное завершение строительства и эксплуатацию здания в будущем.
После завершения проектирования и получения всех необходимых согласований, начинается этап строительства. Важно, чтобы на этом этапе соблюдались все проектные решения и требования, указанные в документации. Это включает в себя:
- Контроль качества материалов: Все используемые материалы должны соответствовать стандартам и требованиям, указанным в проекте. Это гарантирует долговечность и безопасность здания.
- Соблюдение технологий строительства: Работы должны выполняться в соответствии с установленными технологиями, что позволяет избежать ошибок и дефектов в конструкции.
- Регулярные проверки: На протяжении всего строительного процесса необходимо проводить регулярные проверки и инспекции, чтобы убедиться в соответствии выполненных работ проектной документации.
Одним из ключевых моментов является взаимодействие с подрядчиками и субподрядчиками. Эффективная коммуникация и четкое распределение обязанностей помогают избежать недоразумений и задержек в процессе строительства. Важно, чтобы все участники проекта были вовлечены в процесс и понимали свои задачи.
Кроме того, 87 ПП подчеркивает необходимость соблюдения норм безопасности на строительной площадке. Это включает в себя:
- Обучение работников: Все сотрудники должны проходить обучение по технике безопасности и знать, как действовать в экстренных ситуациях.
- Использование средств индивидуальной защиты: Работники обязаны использовать средства защиты, такие как каски, перчатки и защитные очки, чтобы минимизировать риск травм.
- Организация безопасных условий труда: Необходимо обеспечить безопасные условия на строительной площадке, включая правильную организацию рабочего пространства и соблюдение норм по охране труда.
После завершения строительных работ наступает этап приемки здания. Этот процесс включает в себя:
- Проверка соответствия: Здание должно быть проверено на соответствие проектной документации и строительным нормам.
- Испытания инженерных систем: Все инженерные системы должны быть протестированы на работоспособность и эффективность.
- Оформление документации: Необходимо подготовить все необходимые документы для ввода здания в эксплуатацию, включая акты приемки и сертификаты соответствия.
Ввод в эксплуатацию является завершающим этапом, который позволяет начать использование здания. Однако, даже после этого, важно продолжать следить за состоянием объекта и проводить регулярные проверки, чтобы обеспечить его безопасность и функциональность на протяжении всего срока службы.
Таким образом, процесс строительного проектирования и возведения зданий согласно 87 ПП требует комплексного подхода и внимательного отношения ко всем этапам. Это позволяет создать безопасные, функциональные и эстетически привлекательные объекты, которые будут служить людям на протяжении многих лет.
Пояснительная записка
Строительное проектирование зданий представляет собой сложный и многогранный процесс, который включает в себя множество этапов и аспектов. На начальном этапе проектирования важно учитывать не только архитектурные и эстетические требования, но и функциональные, экономические, экологические и технические параметры. В данной пояснительной записке мы рассмотрим ключевые аспекты, которые необходимо учитывать при проектировании зданий, а также основные этапы этого процесса.
Первым шагом в строительном проектировании является определение целей и задач проекта. На этом этапе необходимо четко сформулировать, для каких целей будет использоваться здание, какие функции оно должно выполнять, а также какие требования предъявляются к его эксплуатации. Это может включать в себя такие аспекты, как:
- Тип здания (жилое, коммерческое, общественное и т.д.);
- Количество этажей и общая площадь;
- Необходимость в специальных помещениях (например, для хранения, производства и т.д.);
- Требования к доступности и безопасности;
- Экологические и энергосберегающие характеристики.
После определения целей и задач проекта следует провести анализ участка застройки. Это включает в себя изучение геодезических, геологических и экологических условий, а также существующей инфраструктуры. Важно учитывать:
- Рельеф местности и его влияние на проект;
- Наличие подземных коммуникаций;
- Климатические условия региона;
- Соседние здания и их влияние на проектируемый объект;
- Правила и нормы градостроительства.
На основе собранной информации разрабатывается предварительный проект, который включает в себя основные архитектурные решения, планировку помещений и общие характеристики здания. Этот этап является критически важным, так как именно на нем закладываются основы будущего проекта. Важно, чтобы предварительный проект соответствовал всем требованиям и нормам, а также учитывал пожелания заказчика.
Следующим этапом является разработка рабочей документации. На этом этапе создаются детализированные чертежи, спецификации и сметы, которые необходимы для реализации проекта. Рабочая документация должна включать в себя:
- Архитектурные чертежи;
- Конструктивные решения;
- Инженерные системы (водоснабжение, отопление, электроснабжение и т.д.);
- Сметную документацию;
- Графики выполнения работ.
Важно отметить, что на этапе разработки рабочей документации необходимо учитывать все изменения и корректировки, которые могут возникнуть в процессе проектирования. Это может быть связано как с изменениями в требованиях заказчика, так и с новыми нормативными актами или изменениями в условиях застройки.
После завершения разработки рабочей документации наступает этап согласования проекта. Этот процесс включает в себя получение необходимых разрешений и согласований от различных государственных и муниципальных органов. Важно, чтобы проект соответствовал всем действующим нормам и правилам, а также учитывал интересы местного населения и окружающей среды. На этом этапе могут потребоваться:
- Согласование архитектурных решений;
- Экологическая экспертиза;
- Согласование с органами пожарной безопасности;
- Получение разрешений на строительство;
- Согласование с коммунальными службами.
После получения всех необходимых согласований можно переходить к реализации проекта. Этот этап включает в себя непосредственно строительство здания. Важно, чтобы на этом этапе соблюдались все требования, указанные в рабочей документации, а также проводился постоянный контроль за качеством выполняемых работ. Для этого необходимо:
- Назначить ответственных за выполнение строительных работ;
- Организовать контроль за соблюдением технологий и норм;
- Проводить регулярные проверки и инспекции;
- Вести документацию по выполненным работам и использованным материалам.
В процессе строительства могут возникать различные непредвиденные обстоятельства, такие как изменения в проекте, задержки с поставками материалов или неблагоприятные погодные условия. Важно иметь гибкий подход и готовность к корректировкам, чтобы минимизировать возможные риски и задержки.
По завершении строительных работ наступает этап приемки объекта. На этом этапе осуществляется проверка соответствия построенного здания проектной документации и действующим нормам. Приемка включает в себя:
- Проверку качества выполненных работ;
- Тестирование инженерных систем;
- Оценку соответствия здания требованиям безопасности;
- Подготовку актов приемки.
После успешной приемки здание вводится в эксплуатацию. Важно, чтобы на этом этапе были выполнены все необходимые процедуры, включая регистрацию объекта и получение разрешений на его использование. Также необходимо провести инструктаж для персонала, который будет эксплуатировать здание, и обеспечить его соответствие всем требованиям безопасности.
Таким образом, процесс строительного проектирования зданий включает в себя множество этапов, каждый из которых требует внимательного подхода и тщательной проработки. Успех всего проекта зависит от того, насколько качественно и профессионально будут выполнены все эти этапы, начиная от первоначального анализа и заканчивая вводом объекта в эксплуатацию.
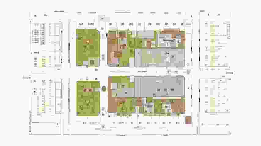
Схема планировочной организации земельного участка
Строительное проектирование зданий является важным этапом в процессе создания объектов недвижимости. Оно включает в себя множество аспектов, начиная от выбора земельного участка и заканчивая детальной проработкой архитектурных и инженерных решений. Одним из ключевых элементов проектирования является схема планировочной организации земельного участка, которая определяет, как будет организовано пространство вокруг здания, а также его функциональное назначение.
При разработке схемы планировочной организации земельного участка необходимо учитывать ряд факторов, таких как:
- Функциональное назначение - определение, какие объекты будут расположены на участке (жилые, коммерческие, общественные).
- Топография - рельеф местности, который может влиять на проектирование и строительство.
- Климатические условия - влияние погоды на выбор материалов и конструкций.
- Существующая инфраструктура - наличие дорог, коммуникаций, общественного транспорта и других объектов.
- Нормативные требования - соблюдение строительных норм и правил, а также местных регуляций.
На первом этапе проектирования важно провести анализ земельного участка. Это включает в себя геодезические исследования, которые помогут определить границы участка, его размеры и форму. Также необходимо изучить почвенные условия, чтобы понять, какие фундаменты будут наиболее подходящими для будущего здания.
После анализа участка разрабатывается концепция планировочной организации. Она включает в себя размещение зданий, дорожной сети, зеленых насаждений и других объектов. Важно, чтобы все элементы были гармонично интегрированы друг с другом и соответствовали функциональным требованиям. Например, жилые зоны должны быть отделены от промышленных объектов, а общественные пространства должны быть доступны для всех жителей.
При проектировании также следует учитывать потоки людей и транспорта. Это поможет избежать заторов и обеспечить комфортное передвижение по территории. Для этого разрабатываются схемы движения, которые включают в себя пешеходные и велосипедные дорожки, а также автомобильные дороги. Важно предусмотреть места для парковки, чтобы не создавать дополнительные проблемы с транспортом.
Кроме того, необходимо уделить внимание озеленению участка. Зеленые насаждения не только улучшают внешний вид территории, но и способствуют созданию комфортной микроклимата. При выборе растений следует учитывать климатические условия, а также их совместимость с другими элементами ландшафта.
На следующем этапе проектирования разрабатываются детальные планы и чертежи, которые включают в себя все элементы схемы планировочной организации. Эти документы необходимы для получения разрешений на строительство и дальнейшего выполнения работ. Важно, чтобы все чертежи были выполнены в соответствии с действующими стандартами и нормами.
Таким образом, схема планировочной организации земельного участка является основой для успешного проектирования зданий. Она позволяет создать функциональное и эстетически привлекательное пространство, которое будет отвечать потребностям пользователей и соответствовать требованиям современного строительства.
После завершения разработки схемы планировочной организации земельного участка, следующим шагом является инженерное проектирование. Этот этап включает в себя проектирование всех необходимых инженерных систем, таких как водоснабжение, канализация, электроснабжение и отопление. Каждая из этих систем должна быть спроектирована с учетом особенностей участка и требований к эксплуатации зданий.
При проектировании водоснабжения необходимо учитывать источники воды, а также способы ее распределения по зданию. Важно предусмотреть систему фильтрации и очистки, чтобы обеспечить высокое качество воды. Канализация должна быть спроектирована таким образом, чтобы избежать затоплений и обеспечить эффективный отвод сточных вод.
Электроснабжение также требует тщательной проработки. Необходимо определить, какие мощности будут необходимы для функционирования всех систем и оборудования, а также предусмотреть резервные источники питания на случай отключения электроэнергии. Важно также учитывать безопасность электропроводки и соответствие всем нормам.
Отопление и вентиляция являются важными аспектами, которые влияют на комфорт проживания в здании. При проектировании этих систем следует учитывать климатические условия региона, а также энергоэффективность используемого оборудования. Современные технологии позволяют использовать альтернативные источники энергии, такие как солнечные панели или тепловые насосы, что может значительно снизить эксплуатационные расходы.
После завершения проектирования инженерных систем, необходимо перейти к архитектурному проектированию. Этот этап включает в себя разработку внешнего и внутреннего облика здания, а также его функционального зонирования. Архитектурное проектирование должно учитывать не только эстетические, но и практические аспекты, такие как удобство использования помещений и доступность для людей с ограниченными возможностями.
Важным аспектом архитектурного проектирования является выбор строительных материалов. Они должны соответствовать требованиям по прочности, долговечности и энергоэффективности. Также следует учитывать экологические характеристики материалов, чтобы минимизировать негативное воздействие на окружающую среду.
После завершения всех проектных работ, необходимо подготовить сметную документацию, которая включает в себя все затраты на строительство. Смета должна быть составлена с учетом всех этапов работ, включая закупку материалов, оплату труда рабочих и другие расходы. Это позволит избежать непредвиденных затрат в процессе строительства.
Наконец, после получения всех необходимых разрешений и согласований, можно приступать к строительству. Этот этап включает в себя выполнение всех работ по возведению здания, установке инженерных систем и благоустройству территории. Важно, чтобы все работы выполнялись в соответствии с проектной документацией и строительными нормами.
Контроль за качеством выполнения работ является важной частью строительного процесса. Необходимо проводить регулярные проверки, чтобы убедиться, что все работы выполняются в соответствии с проектом и стандартами. Это поможет избежать проблем в будущем и обеспечит долговечность построенного объекта.
Таким образом, процесс строительного проектирования зданий включает в себя множество этапов, каждый из которых требует внимательного подхода и профессионализма. Схема планировочной организации земельного участка является основой для успешного проектирования и строительства, обеспечивая функциональность и комфорт будущего объекта.
Объемно-планировочные и архитектурные решения
Строительное проектирование зданий представляет собой сложный и многогранный процесс, который включает в себя множество аспектов, начиная от концептуального замысла и заканчивая детальной проработкой всех элементов конструкции. Одним из ключевых этапов этого процесса являются объемно-планировочные и архитектурные решения, которые определяют не только внешний вид здания, но и его функциональность, комфортность и соответствие современным требованиям.
Объемно-планировочные решения касаются организации пространства внутри и снаружи здания. Они включают в себя распределение помещений, их размеры, взаимное расположение и связь между собой. Важно учитывать, что каждое здание должно быть спроектировано с учетом его назначения, а также потребностей пользователей. Например, проектирование жилого дома требует совершенно иного подхода, чем проектирование офисного здания или торгового центра.
При разработке объемно-планировочных решений необходимо учитывать следующие факторы:
- Функциональность: Каждое помещение должно выполнять свою функцию, обеспечивая удобство и комфорт для пользователей.
- Эстетика: Внешний вид здания должен гармонировать с окружающей средой и соответствовать современным архитектурным тенденциям.
- Экономичность: Проект должен быть экономически целесообразным, учитывая затраты на строительство и эксплуатацию.
- Безопасность: Здание должно соответствовать всем нормам и стандартам безопасности, включая противопожарные требования и доступность для людей с ограниченными возможностями.
Архитектурные решения, в свою очередь, касаются эстетического оформления здания, его стиля и образа. Архитектура играет важную роль в создании уникального облика здания, который может стать его визитной карточкой. При этом архитектурные решения должны быть согласованы с объемно-планировочными, чтобы обеспечить гармоничное сочетание функциональности и эстетики.
Одним из современных подходов в архитектурном проектировании является использование принципов устойчивого развития. Это подразумевает создание зданий, которые минимизируют негативное воздействие на окружающую среду, используют экологически чистые материалы и технологии, а также обеспечивают энергоэффективность. Важно, чтобы архитектурные решения учитывали не только текущие потребности, но и перспективы будущего, создавая здания, которые будут актуальны и через десятилетия.
В процессе проектирования также необходимо учитывать климатические условия региона, в котором будет возводиться здание. Это влияет на выбор материалов, конструктивные решения и даже на планировку помещений. Например, в регионах с холодным климатом важно предусмотреть достаточное количество теплоизоляции, а в жарких странах — обеспечить хорошую вентиляцию и защиту от солнечных лучей.
Кроме того, объемно-планировочные и архитектурные решения должны учитывать социальные аспекты. Здание должно быть доступным для всех категорий населения, включая людей с ограниченными возможностями. Это требует особого внимания к проектированию входных групп, лифтов, пандусов и других элементов, обеспечивающих доступность.
Таким образом, объемно-планировочные и архитектурные решения являются основополагающими аспектами строительного проектирования, которые определяют не только внешний вид здания, но и его функциональность, безопасность и комфортность для пользователей. Важно, чтобы эти решения были комплексными и учитывали все аспекты, начиная от назначения здания и заканчивая его интеграцией в окружающую среду.
Важным аспектом объемно-планировочных решений является зонирование пространства. Это процесс разделения внутреннего пространства на функциональные зоны, что позволяет оптимально использовать площадь здания. Зонирование может быть как открытым, так и закрытым, в зависимости от назначения помещений. Например, в жилых домах часто применяют открытое зонирование, где кухня, гостиная и столовая объединены в одно пространство, что создает ощущение простора и способствует общению между членами семьи.
В коммерческих зданиях, таких как офисы или торговые центры, зонирование может быть более строгим. Здесь важно выделить отдельные зоны для работы, отдыха и обслуживания клиентов. Это позволяет создать комфортные условия для сотрудников и посетителей, а также повысить эффективность работы. При этом необходимо учитывать не только функциональные, но и психологические аспекты, такие как уровень шума, освещение и возможность уединения.
При проектировании объемно-планировочных решений также следует учитывать возможность адаптации пространства под изменяющиеся потребности. Гибкость планировки позволяет легко вносить изменения в организацию помещений без значительных затрат. Это особенно актуально для коммерческих зданий, где требования к пространству могут меняться в зависимости от бизнес-процессов.
Архитектурные решения, в свою очередь, должны быть не только эстетически привлекательными, но и функциональными. Важно, чтобы архитектурные элементы, такие как окна, двери, балконы и террасы, не только украшали здание, но и способствовали его энергоэффективности. Например, правильное расположение окон может значительно снизить потребность в искусственном освещении и отоплении, что в свою очередь уменьшает эксплуатационные расходы.
Современные технологии также играют важную роль в проектировании объемно-планировочных и архитектурных решений. Использование программного обеспечения для моделирования и визуализации позволяет архитекторам и проектировщикам создавать более точные и детализированные проекты. Это помогает избежать ошибок на этапе строительства и обеспечивает более высокое качество конечного продукта.
Кроме того, применение технологий виртуальной и дополненной реальности позволяет заказчикам и пользователям заранее оценить проект, внести изменения и адаптировать его под свои нужды. Это значительно упрощает процесс согласования и позволяет избежать недопонимания между всеми участниками проекта.
Не менее важным аспектом является выбор строительных материалов. Они должны соответствовать современным стандартам качества, быть экологически чистыми и безопасными для здоровья. При этом необходимо учитывать не только их физические свойства, но и эстетические характеристики, которые могут повлиять на общий облик здания.
В заключение, объемно-планировочные и архитектурные решения являются основополагающими элементами строительного проектирования. Они определяют не только внешний вид и функциональность здания, но и его взаимодействие с окружающей средой и пользователями. Успешное сочетание этих решений требует комплексного подхода, учитывающего множество факторов, включая функциональность, эстетику, безопасность и экономичность. Важно, чтобы проектировщики и архитекторы работали в тесном сотрудничестве, создавая гармоничные и эффективные пространства, которые будут служить людям на протяжении многих лет.
Конструктивные решения
Строительное проектирование зданий представляет собой сложный и многогранный процесс, который включает в себя множество аспектов, начиная от выбора конструктивных решений и заканчивая детальной проработкой всех элементов здания. Конструктивные решения играют ключевую роль в обеспечении надежности, безопасности и долговечности зданий. Они определяют, как будет выглядеть здание, как оно будет функционировать и как будет взаимодействовать с окружающей средой.
Одним из первых этапов проектирования является выбор типа конструкции. В зависимости от назначения здания, его высоты, климатических условий и других факторов, проектировщики могут использовать различные конструктивные системы. Наиболее распространенные из них включают:
- Каркасные конструкции — представляют собой систему вертикальных и горизонтальных элементов, которые обеспечивают прочность и устойчивость здания. Они могут быть выполнены из стали, железобетона или дерева.
- Монолитные конструкции — создаются путем заливки бетона в опалубку, что позволяет формировать сложные геометрические формы и обеспечивает высокую прочность.
- Сборные конструкции — состоят из заранее изготовленных элементов, которые собираются на строительной площадке. Это позволяет сократить время строительства и улучшить качество.
- Каменные конструкции — традиционный метод, который использует кирпич, камень или блоки. Эти конструкции отличаются высокой прочностью и долговечностью.
Каждый из этих типов конструкций имеет свои преимущества и недостатки, которые необходимо учитывать при проектировании. Например, каркасные конструкции обеспечивают большую гибкость в планировке помещений, но могут требовать дополнительных затрат на утепление и отделку. Монолитные конструкции, в свою очередь, обеспечивают высокую прочность, но могут быть более трудоемкими в реализации.
При выборе конструктивного решения также необходимо учитывать нагрузки, которые будут действовать на здание. Это могут быть постоянные нагрузки (собственный вес конструкции, вес отделочных материалов), временные нагрузки (вес мебели, людей, оборудования) и климатические нагрузки (ветер, снег, землетрясения). Правильный расчет этих нагрузок позволяет избежать деформаций и разрушений в будущем.
Кроме того, важным аспектом является выбор материалов, из которых будет построено здание. Каждый материал имеет свои физические и механические свойства, которые влияют на прочность, теплоизоляцию, звукоизоляцию и другие характеристики здания. Например, сталь обладает высокой прочностью на сжатие и растяжение, но требует защиты от коррозии, в то время как бетон имеет отличные характеристики по сжатию, но может быть подвержен трещинообразованию.
В процессе проектирования также необходимо учитывать требования к энергоэффективности здания. Современные строительные нормы и правила требуют, чтобы здания соответствовали определенным стандартам по энергопотреблению. Это может включать использование теплоизоляционных материалов, энергоэффективных окон и систем отопления, вентиляции и кондиционирования воздуха.
Не менее важным аспектом является соблюдение норм и стандартов, регулирующих строительство. В разных странах и регионах существуют свои строительные кодексы, которые определяют требования к безопасности, устойчивости и энергоэффективности зданий. Проектировщики должны быть в курсе этих норм и учитывать их на всех этапах проектирования.
Таким образом, конструктивные решения в строительном проектировании зданий требуют комплексного подхода и учета множества факторов. От правильного выбора конструкции и материалов зависит не только внешний вид здания, но и его функциональность, безопасность и долговечность.
Важным аспектом проектирования является также учет архитектурных решений, которые должны гармонично сочетаться с конструктивными. Архитектурные элементы, такие как окна, двери, балконы и фасады, не только влияют на внешний вид здания, но и на его функциональность и комфорт. Например, правильное расположение окон может значительно улучшить естественное освещение и вентиляцию помещений, что, в свою очередь, способствует созданию комфортной атмосферы для жильцов или пользователей здания.
При проектировании фасадов необходимо учитывать не только эстетические, но и функциональные аспекты. Фасады должны быть устойчивыми к воздействию внешней среды, включая осадки, ветер и солнечное излучение. Использование современных отделочных материалов, таких как вентилируемые фасады, позволяет улучшить теплоизоляцию и защиту от влаги, а также продлить срок службы здания.
Не менее важным является вопрос устойчивости зданий к природным катастрофам, таким как землетрясения, наводнения и ураганы. Проектировщики должны учитывать сейсмическую активность региона, в котором будет построено здание, и разрабатывать конструкции, способные выдерживать такие нагрузки. Это может включать использование специальных сейсмостойких систем, таких как демпферы или амортизаторы, которые помогают снизить колебания здания во время землетрясения.
В последние годы все большее внимание уделяется устойчивому строительству и экологии. Проектировщики стремятся минимизировать негативное воздействие зданий на окружающую среду, используя экологически чистые материалы и технологии. Это может включать использование возобновляемых источников энергии, таких как солнечные панели, системы сбора дождевой воды и зеленые крыши, которые способствуют улучшению микроклимата и снижению энергозатрат.
Современные технологии также играют важную роль в строительном проектировании. Использование программного обеспечения для моделирования зданий (BIM — Building Information Modeling) позволяет проектировщикам создавать трехмерные модели, которые помогают визуализировать проект, выявлять потенциальные проблемы на ранних стадиях и оптимизировать конструктивные решения. Это значительно повышает качество проектирования и снижает риски ошибок.
Кроме того, важно учитывать вопросы безопасности на строительной площадке. Проектировщики должны разрабатывать планы, которые обеспечивают безопасность работников и минимизируют риски несчастных случаев. Это может включать использование защитных конструкций, правильное размещение строительного оборудования и соблюдение норм охраны труда.
В заключение, конструктивные решения в строительном проектировании зданий требуют комплексного подхода, учитывающего множество факторов, таких как тип конструкции, выбор материалов, архитектурные решения, устойчивость к природным катастрофам и экологические аспекты. Каждый из этих элементов играет важную роль в создании безопасного, функционального и эстетически привлекательного здания, которое будет служить своим пользователям на протяжении многих лет.
Системы электроснабжения
Системы электроснабжения играют ключевую роль в строительном проектировании зданий. Они обеспечивают необходимую электроэнергию для функционирования всех систем и оборудования, что делает их неотъемлемой частью любого строительного проекта. Важно учитывать множество факторов при проектировании электроснабжения, чтобы гарантировать безопасность, эффективность и надежность.
Основные аспекты проектирования систем электроснабжения:
- Определение потребностей в электроэнергии: На начальном этапе проектирования необходимо провести анализ потребностей в электроэнергии для всех систем и оборудования, которые будут установлены в здании. Это включает в себя освещение, отопление, вентиляцию, кондиционирование и другие электрические устройства.
- Выбор источников питания: Важно определить, какие источники электроэнергии будут использоваться. Это может быть централизованное электроснабжение, генераторы, солнечные панели или другие альтернативные источники. Выбор источника зависит от доступности, стоимости и надежности.
- Проектирование распределительных систем: Необходимо разработать схему распределения электроэнергии по зданию. Это включает в себя проектирование электрических щитов, распределительных коробок и прокладку кабелей. Важно учитывать расстояния, нагрузки и безопасность.
- Системы защиты: Проектирование систем защиты от перегрузок и коротких замыканий является критически важным. Это включает в себя установку автоматических выключателей, предохранителей и других защитных устройств, которые обеспечивают безопасность пользователей и оборудования.
- Учет норм и стандартов: Все проектные решения должны соответствовать действующим нормам и стандартам, таким как ПУЭ (Правила устройства электроустановок) и другие регуляторные документы. Это гарантирует безопасность и надежность систем электроснабжения.
При проектировании систем электроснабжения также необходимо учитывать особенности здания, такие как его назначение, архитектурные решения и используемые строительные материалы. Например, в жилых зданиях могут быть другие требования к электроснабжению, чем в коммерческих или промышленных объектах.
Этапы проектирования систем электроснабжения:
- Предварительное проектирование: На этом этапе собирается информация о проекте, проводятся расчеты потребностей в электроэнергии и выбираются источники питания.
- Разработка проектной документации: Создаются схемы и чертежи, которые включают в себя все элементы системы электроснабжения, такие как распределительные щиты, кабели и защитные устройства.
- Согласование проектных решений: Проект должен быть согласован с соответствующими органами и службами, чтобы гарантировать соответствие всем нормам и стандартам.
- Монтаж и наладка: После утверждения проекта осуществляется монтаж систем электроснабжения, а затем проводится наладка и тестирование всех систем.
- Эксплуатация и обслуживание: После завершения строительства необходимо организовать регулярное обслуживание и проверку систем электроснабжения для обеспечения их надежной работы.
Таким образом, проектирование систем электроснабжения является сложным и многогранным процессом, который требует внимательного подхода и учета множества факторов. Правильное проектирование обеспечивает не только комфорт и безопасность, но и экономическую эффективность эксплуатации зданий.
Энергетическая эффективность: В современных условиях особое внимание уделяется энергетической эффективности систем электроснабжения. Это включает в себя использование энергоэффективного оборудования, таких как светодиоды для освещения, а также автоматизированные системы управления, которые позволяют оптимизировать потребление электроэнергии. Важно также учитывать возможность интеграции возобновляемых источников энергии, таких как солнечные панели, что может значительно снизить затраты на электроэнергию.
Автоматизация систем электроснабжения: Внедрение автоматизированных систем управления электроснабжением позволяет повысить уровень комфорта и безопасности. Такие системы могут включать в себя датчики движения, которые автоматически включают и выключают освещение, а также системы мониторинга, которые отслеживают потребление электроэнергии и могут сигнализировать о возможных неисправностях.
Устойчивость к внешним воздействиям: При проектировании систем электроснабжения необходимо учитывать возможные внешние воздействия, такие как природные катастрофы, аварии и другие непредвиденные ситуации. Это может включать в себя установку резервных источников питания, таких как генераторы, а также системы бесперебойного питания (ИБП), которые обеспечивают электроэнергию в случае отключения основной сети.
Системы мониторинга и управления: Внедрение систем мониторинга и управления позволяет не только контролировать состояние систем электроснабжения, но и проводить анализ данных для оптимизации работы. Это может включать в себя использование программного обеспечения для анализа потребления электроэнергии, что позволяет выявлять неэффективные участки и принимать меры для их улучшения.
Обучение и подготовка персонала: Важным аспектом является обучение и подготовка персонала, который будет заниматься эксплуатацией и обслуживанием систем электроснабжения. Это включает в себя как технические навыки, так и знание норм и стандартов, что позволяет минимизировать риски и повысить безопасность.
Экологические аспекты: В последние годы все большее внимание уделяется экологическим аспектам проектирования систем электроснабжения. Это включает в себя использование экологически чистых технологий, таких как солнечные и ветровые электростанции, а также минимизацию воздействия на окружающую среду при строительстве и эксплуатации зданий.
Заключение: Проектирование систем электроснабжения в строительстве зданий — это комплексный процесс, который требует учета множества факторов, включая потребности в электроэнергии, выбор источников питания, проектирование распределительных систем и соблюдение норм и стандартов. Эффективное проектирование и внедрение современных технологий позволяет не только обеспечить надежное электроснабжение, но и повысить уровень комфорта и безопасности, а также снизить затраты на эксплуатацию.
системы водоснабжения
Системы водоснабжения являются неотъемлемой частью строительного проектирования зданий. Они обеспечивают подачу воды для различных нужд, включая питьевое водоснабжение, технические нужды, а также системы отопления и кондиционирования. Проектирование систем водоснабжения требует комплексного подхода, учитывающего как технические, так и экономические аспекты.
При проектировании систем водоснабжения необходимо учитывать несколько ключевых факторов:
- Источники водоснабжения: Вода может поступать из различных источников, таких как центральные водопроводы, артезианские скважины или водоемы. Выбор источника зависит от местоположения здания, доступности ресурсов и качества воды.
- Качество воды: Важно провести анализ качества воды, чтобы определить необходимость в фильтрации или очистке. Это особенно актуально для питьевого водоснабжения.
- Проектирование трубопроводов: Трубопроводы должны быть спроектированы с учетом диаметра, материала и уклона. Неправильный выбор может привести к потере давления и увеличению затрат на эксплуатацию.
- Системы хранения: В некоторых случаях необходимо предусмотреть резервуары для хранения воды, что особенно важно в регионах с нестабильным водоснабжением.
- Энергоэффективность: Проектирование насосных станций и систем распределения должно учитывать энергоэффективность, чтобы минимизировать эксплуатационные расходы.
На этапе проектирования систем водоснабжения важно также учитывать нормативные требования и стандарты, которые регулируют качество и безопасность водоснабжения. В разных странах и регионах могут действовать различные правила, касающиеся проектирования и эксплуатации систем водоснабжения.
Одним из ключевых аспектов проектирования является расчет потребности в воде. Для этого необходимо учитывать:
- Количество пользователей: Определение числа людей, которые будут пользоваться водой, позволяет рассчитать среднее потребление.
- Тип здания: Разные типы зданий (жилые, коммерческие, промышленные) имеют разные потребности в водоснабжении.
- Сезонные колебания: В некоторых регионах потребление воды может значительно варьироваться в зависимости от времени года.
После определения потребностей в водоснабжении можно переходить к проектированию самой системы. Это включает в себя выбор оборудования, таких как насосы, фильтры и системы автоматизации, которые обеспечивают эффективное и надежное водоснабжение.
Важным этапом является также проектирование систем водоотведения, которые должны быть интегрированы с системами водоснабжения. Это позволяет избежать проблем с отводом сточных вод и обеспечивает защиту окружающей среды.
При проектировании систем водоснабжения также необходимо учитывать системы автоматизации, которые позволяют контролировать и управлять подачей воды. Современные технологии предлагают различные решения, такие как:
- Дистанционное управление: Позволяет управлять насосами и клапанами через интернет, что обеспечивает оперативное реагирование на изменения в потреблении воды.
- Мониторинг качества воды: Установка датчиков, которые отслеживают параметры воды, такие как pH, уровень загрязненности и температура, позволяет своевременно выявлять проблемы.
- Системы учета: Установка счетчиков воды помогает контролировать расход и выявлять утечки, что способствует экономии ресурсов.
Не менее важным аспектом является обслуживание и эксплуатация систем водоснабжения. Регулярное техническое обслуживание позволяет предотвратить поломки и продлить срок службы оборудования. К основным мероприятиям по обслуживанию относятся:
- Проверка насосов: Регулярная проверка состояния насосов и их производительности.
- Очистка фильтров: Замена или очистка фильтров для поддержания качества воды.
- Мониторинг состояния трубопроводов: Проверка на наличие коррозии, утечек и других повреждений.
Проектирование систем водоснабжения также должно учитывать экологические аспекты. Важно минимизировать негативное воздействие на окружающую среду, что включает:
- Сохранение водных ресурсов: Эффективное использование воды и внедрение технологий, позволяющих сократить потребление.
- Утилизация сточных вод: Проектирование систем, которые позволяют очищать сточные воды и повторно использовать их.
- Соблюдение норм: Учет экологических норм и стандартов при проектировании и эксплуатации систем водоснабжения.
В заключение, проектирование систем водоснабжения в строительстве зданий — это сложный и многогранный процесс, который требует учета множества факторов. От правильного проектирования зависит не только комфорт пользователей, но и эффективность использования ресурсов, а также влияние на окружающую среду. Поэтому важно подходить к этому процессу с максимальной ответственностью и вниманием к деталям.
системы водоотведения
Системы водоотведения играют ключевую роль в строительном проектировании зданий, обеспечивая эффективное удаление сточных вод и предотвращая затопление территорий. Правильное проектирование таких систем требует учета множества факторов, включая тип здания, его расположение, климатические условия и требования к экологии.
Основные компоненты систем водоотведения включают:
- Ливневая канализация — предназначена для сбора и отвода дождевых и талых вод. Она может быть открытой или закрытой, в зависимости от условий местности и проектных требований.
- Сточные системы — используются для удаления сточных вод из зданий и сооружений. Они могут включать как внутренние, так и внешние сети, а также очистные сооружения.
- Дренажные системы — предназначены для предотвращения накопления воды в грунте вокруг фундамента здания. Они помогают поддерживать стабильность конструкции и предотвращают повреждения.
При проектировании систем водоотведения необходимо учитывать следующие аспекты:
- Гидрологические условия — анализ осадков, уровня грунтовых вод и других факторов, влияющих на водоотведение.
- Топография местности — рельеф может существенно влиять на направление и скорость стока воды.
- Тип почвы — различные типы почвы имеют разные характеристики водопроницаемости, что также влияет на проектирование дренажных систем.
- Нормативные требования — необходимо учитывать местные строительные нормы и правила, касающиеся водоотведения.
Проектирование систем водоотведения начинается с проведения детального анализа местности и составления гидрологического отчета. На этом этапе важно определить, какие системы будут наиболее эффективными для конкретного проекта. Например, в районах с высоким уровнем осадков может потребоваться более сложная ливневая канализация, в то время как в засушливых регионах акцент может быть сделан на дренажные системы.
Следующим этапом является выбор материалов и технологий, которые будут использоваться в системе водоотведения. Это может включать выбор труб, колодцев, насосов и других компонентов. Важно учитывать не только стоимость материалов, но и их долговечность, устойчивость к коррозии и воздействию химических веществ.
После выбора материалов разрабатывается проектная документация, которая включает в себя схемы расположения всех элементов системы, расчеты их размеров и характеристик. На этом этапе также важно предусмотреть возможность обслуживания и ремонта системы в будущем.
В процессе строительства необходимо строго следовать проектной документации, чтобы обеспечить правильную установку всех компонентов системы водоотведения. Это включает в себя соблюдение углов наклона труб, глубины заложения и других технических требований.
После завершения строительства системы водоотведения необходимо провести их тестирование. Это включает в себя проверку на герметичность, эффективность работы насосов и других механизмов, а также оценку способности системы справляться с максимальными нагрузками.
В заключение, системы водоотведения являются важной частью строительного проектирования, и их правильное проектирование и установка могут существенно повлиять на долговечность и безопасность зданий. Важно учитывать все аспекты, начиная от гидрологических условий и заканчивая выбором материалов, чтобы обеспечить эффективное и надежное водоотведение.
Одним из ключевых аспектов проектирования систем водоотведения является выбор подходящих технологий для очистки сточных вод. В зависимости от типа сточных вод и требований к их очистке, могут быть использованы различные методы, такие как механическая, биологическая и химическая очистка.
Механическая очистка включает в себя процессы, направленные на удаление твердых частиц и взвешенных веществ из сточных вод. Это может быть достигнуто с помощью решеток, отстойников и фильтров. Механическая очистка часто является первым этапом в процессе очистки сточных вод, так как она позволяет снизить нагрузку на последующие этапы.
Биологическая очистка основана на использовании микроорганизмов для разложения органических веществ в сточных водах. Этот процесс может быть реализован в аэробных или анаэробных условиях. Аэробные системы, такие как активные илы, требуют наличия кислорода, в то время как анаэробные системы, такие как биогазовые установки, работают без кислорода и могут производить биогаз как побочный продукт.
Химическая очистка включает в себя использование химических реагентов для удаления загрязняющих веществ. Это может быть необходимо для удаления тяжелых металлов, фосфатов и других токсичных соединений. Химическая очистка может быть использована как дополнение к механическим и биологическим методам, чтобы достичь необходимых стандартов качества воды.
При проектировании систем очистки сточных вод также важно учитывать экологические аспекты. Это включает в себя оценку воздействия на окружающую среду, а также возможность повторного использования очищенной воды. В некоторых случаях очищенные сточные воды могут быть использованы для орошения, технических нужд или даже для пополнения водоемов.
Кроме того, необходимо учитывать экономические факторы, такие как стоимость строительства и эксплуатации систем водоотведения и очистки. Эффективное проектирование должно обеспечивать баланс между затратами и качеством предоставляемых услуг. Важно также предусмотреть возможность модернизации систем в будущем, чтобы они могли адаптироваться к изменяющимся требованиям и технологиям.
Важным аспектом является обслуживание и эксплуатация систем водоотведения. Регулярное техническое обслуживание позволяет предотвратить аварии и продлить срок службы оборудования. Это включает в себя очистку труб, проверку насосов и контроль за состоянием очистных сооружений. Также необходимо обучать персонал, ответственный за эксплуатацию систем, чтобы они могли эффективно реагировать на возможные проблемы.
В заключение, проектирование систем водоотведения и очистки сточных вод — это сложный и многогранный процесс, который требует комплексного подхода. Успешное проектирование должно учитывать не только технические и экономические аспекты, но и экологические требования, чтобы обеспечить устойчивое развитие и защиту окружающей среды.
системы отопление вентиляции и кондиционирования воздуха
Системы отопления, вентиляции и кондиционирования воздуха (ОВК) играют ключевую роль в строительном проектировании зданий. Они обеспечивают комфортные условия для проживания и работы, а также способствуют поддержанию здоровья людей, находящихся в помещениях. В процессе проектирования необходимо учитывать множество факторов, таких как климатические условия, тип здания, его назначение и требования к энергоэффективности.
Одним из первых этапов проектирования систем ОВК является анализ климатических условий. Это включает в себя изучение среднегодовых температур, влажности, скорости ветра и других метеорологических данных. На основе этих данных разрабатываются рекомендации по выбору оборудования и его характеристик. Например, в регионах с холодным климатом необходимо предусмотреть более мощные системы отопления, в то время как в теплых регионах акцент может быть сделан на эффективные системы кондиционирования.
Следующим важным аспектом является определение назначения здания. Жилые, офисные, производственные и общественные здания имеют разные требования к системам ОВК. Например, в жилых зданиях важна не только температура, но и уровень шума, в то время как в производственных помещениях могут быть дополнительные требования к вентиляции для удаления вредных веществ.
При проектировании систем отопления необходимо учитывать разнообразие технологий, доступных на рынке. Это могут быть традиционные системы с водяным отоплением, электрические обогреватели, а также более современные решения, такие как тепловые насосы и системы с использованием солнечной энергии. Выбор технологии зависит от множества факторов, включая стоимость, доступность ресурсов и требования к энергоэффективности.
Вентиляция является неотъемлемой частью систем ОВК. Она обеспечивает приток свежего воздуха и удаление загрязненного. Существует несколько типов вентиляции: естественная, механическая и комбинированная. Естественная вентиляция основана на разнице температур и давления, в то время как механическая требует установки вентиляторов и воздуховодов. Комбинированные системы используют оба подхода для достижения оптимальных условий.
При проектировании систем кондиционирования воздуха важно учитывать размеры и планировку помещений. Эффективное распределение воздуха в помещениях зависит от правильного расположения кондиционеров и воздуховодов. Также необходимо учитывать количество людей, которые будут находиться в помещении, так как это влияет на уровень тепла и влажности.
Не менее важным аспектом является энергоэффективность систем ОВК. Современные технологии позволяют значительно снизить потребление энергии, что не только экономит средства, но и снижает негативное воздействие на окружающую среду. При проектировании необходимо учитывать не только начальные затраты на оборудование, но и его эксплуатационные расходы.
В процессе проектирования систем ОВК также следует учитывать нормативные требования и стандарты, действующие в данной области. Это включает в себя правила по безопасности, санитарные нормы и требования к энергоэффективности. Соблюдение этих норм является обязательным для получения разрешений на строительство и ввод в эксплуатацию зданий.
При проектировании систем ОВК также важно учитывать интеграцию с другими инженерными системами здания. Это может включать в себя системы электроснабжения, водоснабжения и канализации. Например, системы отопления могут быть связаны с горячим водоснабжением, что позволяет использовать одну и ту же котельную для обеих целей. Важно, чтобы все системы работали в гармонии друг с другом, что требует тщательного планирования и координации между различными проектировщиками.
Кроме того, выбор оборудования для систем ОВК должен основываться на анализе жизненного цикла. Это включает в себя не только первоначальные затраты на покупку и установку, но и эксплуатационные расходы, такие как затраты на энергию, техническое обслуживание и возможные ремонты. Энергоэффективные системы могут иметь более высокую начальную стоимость, но в долгосрочной перспективе они могут значительно снизить общие затраты.
Важным аспектом проектирования является модернизация существующих систем. В случае реконструкции или капитального ремонта зданий необходимо оценить состояние существующих систем ОВК и определить, какие из них можно сохранить, а какие требуют замены. Модернизация может включать в себя установку более эффективного оборудования, улучшение изоляции и оптимизацию системы управления.
Также стоит отметить, что автоматизация систем ОВК становится все более популярной. Современные технологии позволяют интегрировать системы отопления, вентиляции и кондиционирования в единую автоматизированную систему управления, что позволяет оптимизировать их работу и снизить энергозатраты. Системы управления могут включать в себя датчики температуры, влажности и качества воздуха, которые автоматически регулируют работу оборудования в зависимости от текущих условий.
Не менее важным является обучение персонала, который будет обслуживать и эксплуатировать системы ОВК. Правильная эксплуатация оборудования и регулярное техническое обслуживание могут значительно продлить срок службы систем и повысить их эффективность. Обучение должно охватывать как технические аспекты, так и вопросы безопасности.
В заключение, проектирование систем отопления, вентиляции и кондиционирования воздуха требует комплексного подхода, учитывающего множество факторов. Это включает в себя анализ климатических условий, выбор технологий, интеграцию с другими системами, энергоэффективность и соблюдение нормативных требований. Успешное проектирование систем ОВК не только обеспечивает комфортные условия для пользователей, но и способствует устойчивому развитию и снижению негативного воздействия на окружающую среду.
слаботочные системы
Слаботочные системы в строительном проектировании зданий играют важную роль, обеспечивая функциональность и комфорт для пользователей. Эти системы включают в себя различные технологии, которые не требуют высокой мощности, но при этом обеспечивают эффективное управление и контроль за различными процессами в здании. К основным слаботочным системам можно отнести системы безопасности, связи, автоматизации и управления.
Системы безопасности являются одним из ключевых компонентов слаботочных систем. Они включают в себя:
- Системы видеонаблюдения, которые позволяют контролировать территорию и внутренние помещения здания.
- Сигнализации, которые реагируют на несанкционированный доступ или другие угрозы.
- Контроль доступа, который ограничивает вход в определенные зоны для неавторизованных пользователей.
Эти системы работают в режиме реального времени и могут быть интегрированы с другими системами здания, что позволяет повысить уровень безопасности.
Системы связи также занимают важное место в слаботочных системах. Они обеспечивают связь между различными подразделениями и пользователями здания. К ним относятся:
- Телефонные системы, которые могут быть как традиционными, так и VoIP.
- Системы внутренней связи, такие как интеркомы и радиосвязь.
- Системы оповещения, которые информируют пользователей о чрезвычайных ситуациях.
Эти системы обеспечивают быструю и эффективную коммуникацию, что особенно важно в условиях экстренных ситуаций.
Системы автоматизации и управления позволяют оптимизировать работу здания и повысить его энергоэффективность. К ним относятся:
- Системы управления освещением, которые автоматически регулируют уровень освещения в зависимости от времени суток и наличия людей в помещении.
- Системы климат-контроля, которые обеспечивают комфортные условия для пользователей, регулируя температуру и влажность.
- Системы управления энергопотреблением, которые позволяют отслеживать и оптимизировать расход электроэнергии.
Эти системы не только повышают комфорт, но и способствуют снижению эксплуатационных расходов.
При проектировании слаботочных систем необходимо учитывать множество факторов, таких как:
- Тип здания и его назначение.
- Количество пользователей и их потребности.
- Технические возможности и ограничения.
- Бюджет на реализацию проекта.
Каждый из этих факторов влияет на выбор конкретных технологий и решений, которые будут использоваться в проекте. Важно также учитывать возможность дальнейшего расширения и модернизации систем, чтобы они могли адаптироваться к изменяющимся требованиям.
При проектировании слаботочных систем также важно учитывать нормативные требования и стандарты, которые регулируют их установку и эксплуатацию. Эти требования могут варьироваться в зависимости от региона и типа здания, и их соблюдение является обязательным для обеспечения безопасности и надежности систем.
Проектирование слаботочных систем начинается с анализа потребностей заказчика и функциональных требований к зданию. На этом этапе важно провести:
- Оценку существующих систем, если здание уже эксплуатируется.
- Определение необходимых технологий и оборудования.
- Разработку предварительных схем и планов размещения оборудования.
После этого следует разработка проектной документации, которая включает в себя:
- Технические задания на проектирование.
- Схемы подключения и размещения оборудования.
- Расчеты по нагрузкам и энергопотреблению.
- Планы по интеграции с другими системами здания.
На этапе проектирования также необходимо учитывать потенциальные риски и проблемы, которые могут возникнуть в процессе эксплуатации. Это может включать:
- Проблемы с совместимостью оборудования различных производителей.
- Необходимость в регулярном обслуживании и ремонте систем.
- Изменения в законодательстве и нормативных актах.
После завершения проектирования следует этап реализации, который включает в себя:
- Закупку необходимого оборудования и материалов.
- Монтаж и настройку систем.
- Проведение тестирования и наладки оборудования.
Важно, чтобы на этом этапе работали квалифицированные специалисты, которые имеют опыт в установке и настройке слаботочных систем. Это позволит избежать ошибок и обеспечить высокое качество работы.
После завершения монтажа необходимо провести обучение персонала, который будет эксплуатировать и обслуживать системы. Это включает в себя:
- Обучение основам работы с оборудованием.
- Инструктаж по правилам безопасности.
- Обучение по проведению регулярного обслуживания и диагностики.
Таким образом, проектирование и реализация слаботочных систем в зданиях требует комплексного подхода, который включает в себя анализ потребностей, проектирование, монтаж и обучение персонала. Это позволяет создать эффективные и надежные системы, которые будут служить долгие годы.
системы газоснабжения
Системы газоснабжения являются важным элементом строительного проектирования зданий, так как они обеспечивают подачу природного газа для различных нужд, включая отопление, горячее водоснабжение и приготовление пищи. Проектирование таких систем требует тщательного подхода и соблюдения множества норм и стандартов, чтобы гарантировать безопасность и эффективность их работы.
При проектировании систем газоснабжения необходимо учитывать несколько ключевых аспектов:
- Выбор источника газа: В зависимости от местоположения и доступности, газ может поступать из центральной газовой сети или быть обеспечен сжиженным газом (СУГ). Это влияет на выбор оборудования и проектирование системы.
- Определение потребностей: Необходимо провести расчет потребления газа для каждого отдельного устройства, чтобы правильно спроектировать систему. Это включает в себя анализ потребностей в отоплении, горячем водоснабжении и других нуждах.
- Проектирование трубопроводов: Трубопроводы должны быть спроектированы с учетом максимального расхода газа, а также с учетом возможных потерь давления. Важно правильно выбрать диаметр труб и материалы, из которых они будут изготовлены.
- Системы безопасности: В проекте должны быть предусмотрены системы безопасности, такие как автоматические отключающие устройства, датчики утечки газа и вентиляционные системы, чтобы предотвратить аварийные ситуации.
- Согласование с нормативами: Все проектные решения должны соответствовать действующим строительным нормам и правилам, а также требованиям местных органов власти и газораспределительных организаций.
Проектирование систем газоснабжения начинается с анализа существующих условий на строительной площадке. Это включает в себя изучение геологических и климатических условий, а также инфраструктуры, которая может повлиять на прокладку газопроводов. Важно также учитывать возможность подключения к существующим газовым сетям и наличие необходимых разрешений.
Следующим этапом является разработка проектной документации, которая включает в себя схемы расположения газопроводов, спецификации оборудования и расчетные таблицы. Важно, чтобы проект был понятен и доступен для всех участников процесса, включая строителей и инспекторов.
При выборе оборудования для систем газоснабжения необходимо учитывать не только технические характеристики, но и экономические аспекты. Эффективные и современные устройства могут значительно снизить эксплуатационные расходы и повысить безопасность системы. Например, использование современных котлов с высокой эффективностью может сократить потребление газа и снизить выбросы вредных веществ в атмосферу.
После завершения проектирования и получения всех необходимых разрешений начинается этап строительства. Важно, чтобы все работы выполнялись квалифицированными специалистами, так как ошибки на этом этапе могут привести к серьезным последствиям. Строительство систем газоснабжения должно проводиться в соответствии с проектной документацией и действующими нормами.
После завершения строительных работ необходимо провести испытания и наладку системы. Это включает в себя проверку герметичности трубопроводов, настройку оборудования и проверку работы систем безопасности. Только после успешного завершения всех испытаний система может быть введена в эксплуатацию.
Таким образом, проектирование систем газоснабжения в рамках строительного проектирования зданий является сложным и многогранным процессом, требующим внимания к деталям и соблюдения всех норм и стандартов. Каждый этап, от анализа условий до наладки системы, играет важную роль в обеспечении надежности и безопасности газоснабжения.
После успешного завершения всех испытаний и наладки системы газоснабжения, необходимо обеспечить ее дальнейшую эксплуатацию и обслуживание. Это включает в себя регулярные проверки и техническое обслуживание оборудования, а также мониторинг состояния трубопроводов. Важно, чтобы все работы проводились квалифицированными специалистами, которые имеют соответствующие лицензии и опыт.
Одним из ключевых аспектов эксплуатации систем газоснабжения является соблюдение правил безопасности. Важно проводить регулярные инструктажи для персонала, работающего с газовым оборудованием, а также информировать жильцов или пользователей зданий о правилах безопасного обращения с газом. Это может включать в себя обучение по распознаванию запаха газа, действиям в случае утечки и использованию газовых приборов.
Кроме того, необходимо учитывать возможность модернизации систем газоснабжения. С течением времени могут появляться новые технологии и оборудование, которые могут повысить эффективность и безопасность системы. Например, установка современных систем автоматизации может значительно упростить управление газоснабжением и повысить его надежность.
Важным аспектом проектирования и эксплуатации систем газоснабжения является также экологическая безопасность. Современные требования к охране окружающей среды требуют от проектировщиков и строителей учитывать влияние газоснабжения на природу. Это может включать в себя использование технологий, снижающих выбросы вредных веществ, а также внедрение систем утилизации и переработки отходов.
В процессе проектирования систем газоснабжения также следует учитывать возможность интеграции с другими инженерными системами здания, такими как системы отопления, вентиляции и кондиционирования воздуха. Это позволит создать более эффективные и экономичные решения, которые будут работать в едином комплексе.
Не менее важным является и вопрос экономической целесообразности проектирования систем газоснабжения. На этапе проектирования необходимо провести анализ затрат на строительство, эксплуатацию и обслуживание системы, а также оценить возможные риски. Это поможет избежать непредвиденных расходов и обеспечить рентабельность проекта.
В заключение, проектирование систем газоснабжения в рамках строительного проектирования зданий требует комплексного подхода и учета множества факторов. От выбора источника газа до обеспечения безопасности и экологической устойчивости — каждый этап играет важную роль в создании надежной и эффективной системы. Важно, чтобы все участники процесса, от проектировщиков до строителей и эксплуатационного персонала, работали в тесном сотрудничестве для достижения общей цели — создания безопасного и комфортного пространства для жизни и работы.
Технологические решения
Современное строительное проектирование зданий требует применения различных технологических решений, которые позволяют оптимизировать процессы, повысить качество и снизить затраты. В последние годы наблюдается активное внедрение новых технологий, которые меняют подходы к проектированию и строительству. Эти решения охватывают широкий спектр аспектов, включая использование программного обеспечения, автоматизацию процессов, применение новых материалов и технологий, а также интеграцию устойчивых практик.
1. Программное обеспечение для проектирования
Одним из ключевых аспектов современного строительного проектирования является использование специализированного программного обеспечения. Системы автоматизированного проектирования (САПР) позволяют архитекторам и инженерам создавать точные и детализированные модели зданий. Программные решения, такие как AutoCAD, Revit и ArchiCAD, обеспечивают возможность трехмерного моделирования, что значительно упрощает процесс визуализации и анализа проектируемых объектов.
Кроме того, использование BIM (Building Information Modeling) технологий позволяет интегрировать все данные о здании в единую модель, что способствует более эффективному управлению проектом на всех этапах — от концепции до эксплуатации. BIM-технологии обеспечивают возможность совместной работы различных специалистов, что минимизирует риски ошибок и недоразумений.
2. Автоматизация процессов
Автоматизация процессов проектирования и строительства также играет важную роль в повышении эффективности. Внедрение робототехники и автоматизированных систем позволяет сократить время выполнения задач и снизить вероятность человеческих ошибок. Например, использование 3D-принтеров для создания строительных элементов позволяет значительно ускорить процесс и снизить затраты на материалы.
Кроме того, автоматизированные системы управления строительством (АСУ) помогают отслеживать прогресс выполнения работ, управлять ресурсами и контролировать бюджет. Это позволяет более эффективно планировать и координировать действия всех участников проекта.
3. Новые строительные материалы
Разработка и внедрение новых строительных материалов также являются важным направлением в строительном проектировании. Современные материалы, такие как легкие бетоны, композитные материалы и экологически чистые строительные смеси, позволяют создавать более прочные и долговечные конструкции. Эти материалы часто обладают улучшенными теплоизоляционными и звукоизоляционными свойствами, что способствует повышению комфорта в зданиях.
Кроме того, использование переработанных и устойчивых материалов становится все более популярным. Это не только снижает негативное воздействие на окружающую среду, но и отвечает требованиям современных стандартов устойчивого строительства.
4. Интеграция устойчивых практик
Устойчивое строительство становится важным аспектом проектирования зданий. Интеграция устойчивых практик включает в себя использование энергоэффективных технологий, таких как солнечные панели, системы рекуперации тепла и умные системы управления энергией. Эти решения позволяют значительно снизить потребление ресурсов и уменьшить углеродный след зданий.
Кроме того, проектирование с учетом принципов устойчивого развития включает в себя создание зеленых крыш, использование природных источников освещения и вентиляции, а также внедрение систем сбора и переработки дождевой воды. Все эти меры способствуют созданию комфортной и безопасной городской среды.
5. Виртуальная и дополненная реальность
Виртуальная (VR) и дополненная реальность (AR) становятся все более распространенными инструментами в строительном проектировании. Эти технологии позволяют создавать интерактивные 3D-модели зданий, которые можно исследовать в реальном времени. Это дает возможность архитекторам и клиентам визуализировать проект еще до начала строительства, что значительно упрощает процесс согласования и внесения изменений.
С помощью VR можно проводить виртуальные экскурсии по проектируемым объектам, что позволяет выявить потенциальные проблемы на ранних стадиях. AR, в свою очередь, может использоваться для наложения цифровых моделей на реальные объекты, что помогает строителям лучше понимать проект и выполнять работы с большей точностью.
6. Умные технологии и IoT
Интернет вещей (IoT) и умные технологии также находят свое применение в строительном проектировании. Умные здания, оснащенные датчиками и системами автоматизации, могут значительно повысить уровень комфорта и безопасности. Например, системы управления освещением и климатом могут адаптироваться к потребностям пользователей, что позволяет экономить ресурсы и улучшать условия проживания.
Кроме того, IoT-технологии позволяют собирать данные о состоянии зданий в реальном времени, что способствует более эффективному управлению эксплуатацией и обслуживанием. Это также позволяет предсказывать возможные неисправности и проводить профилактические работы до возникновения серьезных проблем.
7. Модульное и промышленное строительство
Модульное и промышленное строительство становятся все более популярными благодаря своей эффективности и скорости. В этом подходе здания собираются из заранее изготовленных модулей, что позволяет сократить время на строительство и снизить затраты. Модульные конструкции могут быть легко адаптированы под различные требования и условия, что делает их универсальным решением для различных типов проектов.
Промышленное строительство также включает в себя использование стандартизированных компонентов и технологий, что позволяет оптимизировать процессы и повысить качество. Это особенно актуально для крупных проектов, где важно соблюдать сроки и бюджет.
8. Инновационные методы проектирования
Современные методы проектирования, такие как параметрическое проектирование и генеративный дизайн, открывают новые горизонты для архитекторов и инженеров. Параметрическое проектирование позволяет создавать сложные формы и структуры, которые невозможно было бы реализовать традиционными методами. Генеративный дизайн, в свою очередь, использует алгоритмы для автоматического создания оптимальных решений на основе заданных параметров и ограничений.
Эти инновационные подходы не только расширяют творческие возможности, но и способствуют более эффективному использованию ресурсов и снижению затрат на строительство. Они позволяют находить решения, которые соответствуют требованиям устойчивого развития и обеспечивают высокое качество проектируемых объектов.
Таким образом, технологические решения в строительном проектировании зданий играют ключевую роль в повышении эффективности, качества и устойчивости. Внедрение новых технологий и методов позволяет создавать современные, безопасные и комфортные здания, отвечающие требованиям времени и потребностям пользователей.
Проект организации строительства
Строительное проектирование зданий является важным этапом в процессе организации строительства. Этот процесс включает в себя множество аспектов, которые необходимо учитывать для успешной реализации проекта. В данном разделе мы рассмотрим ключевые элементы строительного проектирования, его этапы и значимость для общего процесса строительства.
Этапы строительного проектирования
- Предпроектные исследования - на этом этапе проводятся анализы и исследования, которые помогают определить целесообразность строительства. Это может включать в себя геодезические, геологические и экологические исследования.
- Разработка концепции - создание предварительной концепции здания, которая включает в себя общие идеи, функциональные требования и предварительные эскизы. На этом этапе важно учитывать потребности будущих пользователей.
- Проектирование - на этом этапе разрабатываются детальные чертежи и спецификации. Проектировщики создают архитектурные, конструктивные и инженерные решения, которые соответствуют нормам и стандартам.
- Согласование проектной документации - после завершения проектирования необходимо согласовать документацию с различными инстанциями, включая архитектурные и строительные органы. Это важно для получения разрешений на строительство.
- Подготовка рабочей документации - на этом этапе создаются рабочие чертежи, которые будут использоваться непосредственно в процессе строительства. Это включает в себя детализированные планы, спецификации и инструкции для строителей.
Значимость строительного проектирования
Строительное проектирование играет ключевую роль в успешной реализации строительных проектов. Оно обеспечивает:
- Качество и безопасность - правильно спроектированное здание соответствует всем нормам и стандартам, что гарантирует его безопасность для пользователей.
- Экономическую эффективность - тщательное проектирование позволяет оптимизировать затраты на строительство и эксплуатацию здания.
- Функциональность - проектирование учитывает потребности пользователей, что делает здание удобным и функциональным.
- Эстетическую привлекательность - архитектурное проектирование позволяет создать здания, которые гармонично вписываются в окружающую среду и радуют глаз.
Требования к проектной документации
Проектная документация должна соответствовать ряду требований, чтобы обеспечить успешное строительство:
- Соответствие нормам - все проекты должны соответствовать действующим строительным нормам и правилам.
- Полнота информации - документация должна содержать все необходимые данные для реализации проекта, включая чертежи, спецификации и расчеты.
- Доступность - проектная документация должна быть доступна для всех участников процесса строительства, включая строителей, инженеров и заказчиков.
Таким образом, строительное проектирование зданий является многоступенчатым процессом, который требует внимательного подхода и учета множества факторов. Каждый этап проектирования важен для достижения конечной цели - создания качественного и безопасного здания.
Архитектурное проектирование
Архитектурное проектирование является основным компонентом строительного проектирования. Оно включает в себя создание архитектурных решений, которые определяют внешний вид и внутреннюю планировку здания. Архитекторы работают над тем, чтобы здание не только соответствовало функциональным требованиям, но и имело эстетическую ценность.
В процессе архитектурного проектирования учитываются следующие аспекты:
- Функциональность - здание должно быть удобным для пользователей, обеспечивая комфортные условия для работы или проживания.
- Эстетика - внешний вид здания должен гармонировать с окружающей средой и отражать архитектурные тенденции.
- Экологичность - современные архитекторы стремятся использовать экологически чистые материалы и технологии, что способствует снижению негативного воздействия на окружающую среду.
- Энергоэффективность - проектирование должно учитывать энергоэффективные решения, такие как использование солнечных панелей, теплоизоляции и систем управления энергией.
Конструктивное проектирование
Конструктивное проектирование фокусируется на создании безопасной и надежной конструкции здания. Инженеры-строители разрабатывают решения, которые обеспечивают прочность и устойчивость здания к различным нагрузкам, таким как ветер, снег и землетрясения.
Ключевые аспекты конструктивного проектирования включают:
- Выбор материалов - необходимо учитывать прочностные характеристики и долговечность материалов, которые будут использоваться в строительстве.
- Расчет нагрузок - инженеры проводят расчеты, чтобы определить, как здание будет реагировать на различные нагрузки и воздействия.
- Системы безопасности - проектирование должно включать в себя системы, которые обеспечивают безопасность пользователей, такие как противопожарные системы и эвакуационные пути.
Инженерные системы
Инженерные системы играют важную роль в проектировании зданий, обеспечивая комфорт и безопасность пользователей. Это включает в себя системы отопления, вентиляции, кондиционирования, водоснабжения и электроснабжения.
При проектировании инженерных систем необходимо учитывать:
- Эффективность - системы должны быть энергоэффективными и экономичными в эксплуатации.
- Надежность - инженерные системы должны быть надежными и легко обслуживаемыми.
- Интеграция - все системы должны быть интегрированы друг с другом, чтобы обеспечить бесперебойную работу здания.
Современные технологии в строительном проектировании
С развитием технологий строительное проектирование претерпевает значительные изменения. Использование программного обеспечения для проектирования, таких как BIM (Building Information Modeling), позволяет создавать трехмерные модели зданий, что значительно упрощает процесс проектирования и согласования.
Преимущества применения современных технологий:
- Улучшение качества проектирования - трехмерные модели позволяют выявлять ошибки на ранних стадиях проектирования.
- Снижение затрат - автоматизация процессов позволяет сократить время и ресурсы, необходимые для проектирования.
- Упрощение коммуникации - все участники проекта могут работать с одной моделью, что улучшает взаимодействие между архитекторами, инженерами и строителями.
Таким образом, строительное проектирование зданий является сложным и многогранным процессом, который требует комплексного подхода и учета множества факторов. Каждый этап проектирования важен для достижения конечной цели - создания качественного, безопасного и функционального здания, которое будет служить людям на протяжении многих лет.
Мероприятия по охране окружающей среды
Строительное проектирование зданий является важным этапом в процессе создания объектов недвижимости, который требует особого внимания к вопросам охраны окружающей среды. В последние годы все большее значение придается экологическим аспектам проектирования, что связано с необходимостью минимизации негативного воздействия на природу и улучшения качества жизни людей. В этом контексте мероприятия по охране окружающей среды становятся неотъемлемой частью проектирования зданий.
Одним из ключевых направлений в строительном проектировании является использование экологически чистых материалов. Это включает в себя выбор строительных материалов, которые не содержат вредных веществ и имеют низкий уровень эмиссии. Например, древесина, полученная из устойчивых лесных хозяйств, или переработанные материалы, такие как стекло и металл, могут значительно снизить углеродный след здания.
Кроме того, важным аспектом является энергетическая эффективность зданий. Проектировщики должны учитывать, как здание будет использовать энергию в процессе эксплуатации. Это включает в себя использование современных технологий, таких как солнечные панели, системы рекуперации тепла и высокоэффективные системы отопления и кондиционирования. Все эти меры помогают сократить потребление энергии и, соответственно, уменьшить выбросы парниковых газов.
Также стоит отметить важность водосберегающих технологий в проектировании. Установка систем сбора дождевой воды, использование водосберегающих сантехнических приборов и ландшафтный дизайн, который минимизирует потребление воды, являются важными шагами к устойчивому строительству. Эти меры не только помогают сохранить водные ресурсы, но и снижают затраты на водоснабжение.
Важным аспектом охраны окружающей среды является планирование территории. Проектировщики должны учитывать не только сам объект, но и его окружение. Это включает в себя сохранение зеленых зон, защиту мест обитания диких животных и минимизацию воздействия на существующую экосистему. Например, при проектировании новых жилых комплексов важно сохранять деревья и другие природные элементы, которые могут служить естественными барьерами от шума и загрязнения.
Кроме того, необходимо учитывать транспортную доступность зданий. Проектирование должно способствовать развитию общественного транспорта и созданию удобных пешеходных и велосипедных маршрутов. Это не только снижает количество автомобилей на дорогах, но и способствует улучшению качества воздуха и снижению уровня шума в городах.
Важным элементом мероприятий по охране окружающей среды является сертификация зданий. Существуют различные системы сертификации, такие как LEED, BREEAM и другие, которые оценивают экологические характеристики зданий. Проектировщики, стремящиеся к получению таких сертификатов, должны учитывать множество факторов, включая использование устойчивых материалов, энергоэффективность и управление отходами.
Наконец, стоит отметить, что образование и осведомленность играют ключевую роль в охране окружающей среды в строительстве. Проектировщики, архитекторы и строители должны быть хорошо информированы о современных экологических практиках и технологиях. Это может быть достигнуто через участие в семинарах, курсах и конференциях, а также через обмен опытом с коллегами и специалистами в области экологии.
Одним из важных аспектов проектирования является управление отходами на всех этапах строительства. Эффективное планирование и организация процесса утилизации строительных отходов могут значительно снизить негативное воздействие на окружающую среду. Это включает в себя сортировку отходов на месте, переработку материалов и минимизацию объемов, отправляемых на свалки. Проектировщики должны предусмотреть места для хранения и переработки отходов, а также разработать стратегии по их утилизации.
Также стоит обратить внимание на инновационные технологии, которые могут быть внедрены в процессе проектирования и строительства. Например, использование 3D-печати для создания строительных элементов может значительно сократить количество отходов и снизить потребление ресурсов. Кроме того, технологии виртуальной реальности и моделирования позволяют более точно планировать проект и выявлять потенциальные проблемы на ранних стадиях, что также способствует охране окружающей среды.
Не менее важным является учет климатических условий при проектировании зданий. Архитекторы и инженеры должны адаптировать свои проекты к местным климатическим условиям, что позволит оптимизировать использование энергии для отопления и охлаждения. Например, в регионах с жарким климатом можно использовать естественную вентиляцию и тени от деревьев, а в холодных регионах — продумывать теплоизоляцию и размещение окон для максимального солнечного света.
Важным направлением является интеграция зеленых технологий в проектирование. Это может включать в себя создание зеленых крыш, вертикальных садов и использование природных элементов в ландшафтном дизайне. Такие решения не только улучшают эстетические качества зданий, но и способствуют улучшению качества воздуха, снижению температуры в городах и созданию мест обитания для дикой природы.
Проектирование зданий с учетом социальной ответственности также играет важную роль в охране окружающей среды. Это включает в себя создание доступных и комфортных пространств для всех групп населения, а также обеспечение безопасности и здоровья жителей. Проектировщики должны учитывать потребности местных сообществ и стремиться к созданию зданий, которые будут служить не только как физические структуры, но и как центры социальной активности.
В заключение, мероприятия по охране окружающей среды в строительном проектировании зданий требуют комплексного подхода и взаимодействия различных специалистов. Устойчивое проектирование не только способствует защите природы, но и создает комфортные и безопасные условия для жизни людей. Важно, чтобы все участники процесса — от архитекторов до строителей — осознавали свою ответственность за окружающую среду и стремились к внедрению экологически чистых практик в свою работу.
Мероприятия по обеспечению пожарной безопасности
Строительное проектирование зданий является важным этапом, который включает в себя множество аспектов, среди которых особое внимание следует уделить обеспечению пожарной безопасности. Пожарная безопасность в проектировании зданий охватывает как архитектурные, так и инженерные решения, направленные на предотвращение возникновения пожаров и минимизацию их последствий.
Одним из ключевых элементов проектирования является выбор материалов. Все строительные материалы должны соответствовать установленным нормам и стандартам по огнестойкости. Это касается как конструктивных элементов, так и отделочных материалов. Например, использование негорючих и трудносгораемых материалов в стенах, перекрытиях и кровле значительно снижает риск распространения огня.
Кроме того, необходимо учитывать планировку помещений. Правильная организация пространства может существенно повлиять на безопасность. Важно предусмотреть свободные пути эвакуации, которые должны быть четко обозначены и не загромождены. Эвакуационные выходы должны быть расположены так, чтобы обеспечить быструю и безопасную эвакуацию людей в случае пожара.
Также следует обратить внимание на системы противопожарной защиты. В проекте должны быть предусмотрены автоматические системы пожаротушения, такие как спринклерные системы, а также системы оповещения о пожаре. Эти системы должны быть интегрированы в общую архитектурную концепцию здания и соответствовать требованиям действующих норм.
Не менее важным аспектом является обеспечение доступа для пожарных служб. Проектирование должно учитывать возможность подъезда пожарной техники к зданию, наличие пожарных лестниц и других средств, которые могут быть использованы для тушения пожара и спасения людей. Это включает в себя создание специальных зон для размещения пожарного оборудования и обеспечения доступа к ним.
Важным этапом проектирования является анализ рисков. На этом этапе специалисты проводят оценку потенциальных угроз и разрабатывают меры по их минимизации. Это может включать в себя как технические решения, так и организационные меры, направленные на обучение персонала и проведение регулярных тренировок по эвакуации.
Также стоит отметить, что нормативные документы играют ключевую роль в проектировании с учетом пожарной безопасности. В разных странах существуют свои строительные нормы и правила, которые регламентируют требования к проектированию зданий с точки зрения пожарной безопасности. Проектировщики должны быть хорошо осведомлены о действующих нормативных актах и учитывать их в своей работе.
В заключение, проектирование зданий с учетом пожарной безопасности требует комплексного подхода и взаимодействия различных специалистов. Это включает в себя архитекторов, инженеров, проектировщиков систем безопасности и других профессионалов, которые должны работать в команде для создания безопасной и комфортной городской среды.
Важным аспектом проектирования является учет климатических условий. Разные регионы имеют свои особенности, которые могут влиять на риск возникновения пожаров. Например, в сухих и жарких климатах вероятность возникновения лесных пожаров значительно выше, что требует дополнительных мер по защите зданий. Проектировщики должны учитывать эти факторы и разрабатывать соответствующие решения, такие как создание защитных зон вокруг зданий и использование специальных огнезащитных покрытий.
Также следует обратить внимание на инженерные системы, которые могут способствовать повышению пожарной безопасности. Например, системы вентиляции должны быть спроектированы так, чтобы предотвратить распространение дыма и огня. Это может включать в себя установку дымоудаления и систем контроля за температурой, которые будут автоматически срабатывать в случае возникновения пожара.
Не менее важным является обучение персонала и пользователей зданий. Даже самые современные системы безопасности не смогут полностью предотвратить пожар, если люди не знают, как действовать в экстренной ситуации. Поэтому проектирование должно включать в себя разработку инструкций по безопасности и проведение регулярных тренировок для сотрудников и жильцов.
Важным элементом является пожарная сигнализация. Проектирование должно предусматривать установку современных систем оповещения, которые будут информировать людей о возникновении пожара. Эти системы должны быть интегрированы с другими системами безопасности, чтобы обеспечить максимальную эффективность в случае чрезвычайной ситуации.
Кроме того, необходимо учитывать пожарные преграды, которые могут замедлить распространение огня. Это могут быть специальные перегородки, которые разделяют помещения, а также использование огнестойких дверей и окон. Все эти элементы должны быть тщательно спроектированы и установлены в соответствии с действующими нормами.
Не стоит забывать и о периодическом обслуживании систем пожарной безопасности. Проектирование должно включать в себя рекомендации по регулярной проверке и обслуживанию всех систем, чтобы гарантировать их работоспособность в случае необходимости. Это включает в себя как техническое обслуживание оборудования, так и обучение персонала по его использованию.
В заключение, проектирование зданий с учетом пожарной безопасности — это сложный и многогранный процесс, который требует внимания к деталям и соблюдения всех норм и стандартов. Только комплексный подход, включающий в себя архитектурные, инженерные и организационные решения, может обеспечить высокий уровень безопасности и защитить людей и имущество от огня.
Требования к обеспечению безопасной эксплуатации объектов капитального строительства
Строительное проектирование зданий является важным этапом в процессе создания объектов капитального строительства. Оно включает в себя множество аспектов, которые необходимо учитывать для обеспечения безопасной эксплуатации зданий. Важнейшими из них являются соблюдение норм и стандартов, а также применение современных технологий и материалов.
Одним из ключевых требований к проектированию является соответствие проектной документации действующим строительным нормам и правилам. Это включает в себя как общие строительные нормы, так и специальные требования, касающиеся конкретных типов зданий. Например, для жилых зданий существуют особые требования к теплоизоляции, звукоизоляции и противопожарной безопасности.
При проектировании зданий необходимо учитывать геологические и геодезические условия участка, на котором будет возводиться объект. Это позволяет избежать проблем, связанных с осадкой, подвижками грунта и другими геологическими факторами, которые могут негативно сказаться на безопасности эксплуатации здания.
Также важным аспектом является учет климатических условий региона. Проектирование должно учитывать не только средние температуры, но и экстремальные погодные явления, такие как сильные дожди, снегопады, ураганы и другие. Это позволяет обеспечить надежность и долговечность зданий в различных климатических условиях.
В процессе проектирования необходимо также учитывать пожарную безопасность. Это включает в себя выбор материалов, которые не способствуют распространению огня, а также проектирование эвакуационных выходов и систем противопожарной защиты. Все эти меры направлены на минимизацию рисков для жизни и здоровья людей, находящихся в здании.
Не менее важным является учет санитарно-гигиенических норм. Проектирование должно обеспечивать комфортные условия для проживания и работы людей, включая достаточное количество естественного света, вентиляцию и защиту от шумов. Это особенно актуально для жилых и общественных зданий, где большое количество людей проводит значительное время.
Кроме того, проектирование должно учитывать доступность для маломобильных групп населения. Это включает в себя проектирование пандусов, лифтов и других элементов, которые обеспечивают свободный доступ к зданию для людей с ограниченными возможностями.
Важным аспектом является экологическая безопасность проектируемых зданий. Это включает в себя использование экологически чистых материалов, а также проектирование систем, которые минимизируют негативное воздействие на окружающую среду. Например, системы сбора дождевой воды, солнечные панели и другие технологии, способствующие устойчивому развитию.
В процессе проектирования также необходимо учитывать экономические аспекты. Это включает в себя не только стоимость строительства, но и эксплуатационные расходы, которые могут значительно повлиять на общую стоимость владения зданием. Эффективное проектирование должно обеспечивать оптимальное соотношение между стоимостью и качеством.
Таким образом, требования к обеспечению безопасной эксплуатации объектов капитального строительства в процессе проектирования зданий охватывают широкий спектр аспектов, которые необходимо учитывать для создания надежных и безопасных объектов. Каждый из этих аспектов требует внимательного подхода и глубоких знаний в области строительства и проектирования.
Важным элементом проектирования является инженерное обеспечение зданий. Это включает в себя проектирование систем водоснабжения, канализации, отопления, вентиляции и кондиционирования воздуха. Каждая из этих систем должна быть спроектирована с учетом специфики здания и его назначения, а также с соблюдением всех норм и стандартов. Например, системы отопления должны обеспечивать комфортную температуру в помещениях, а вентиляция — качественный воздухообмен.
При проектировании инженерных систем необходимо учитывать энергетическую эффективность. Это может включать в себя использование современных технологий, таких как тепловые насосы, системы рекуперации тепла и другие решения, которые позволяют снизить потребление энергии и эксплуатационные расходы. Энергетическая эффективность становится все более актуальной в условиях глобального изменения климата и растущих цен на энергоресурсы.
Не менее важным аспектом является проектирование конструктивных элементов здания. Это включает в себя выбор материалов, расчет нагрузок и проектирование несущих конструкций. Конструктивные элементы должны быть спроектированы таким образом, чтобы обеспечить надежность и долговечность здания, а также соответствовать требованиям по сейсмостойкости и ветровой нагрузке, особенно в регионах с повышенной сейсмической активностью.
В процессе проектирования также необходимо учитывать функциональное зонирование помещений. Это означает, что проектировщик должен продумать, как будут расположены различные функциональные зоны внутри здания, чтобы обеспечить удобство и комфорт для пользователей. Например, в жилых зданиях важно правильно расположить спальни, ванные комнаты и общие зоны, чтобы обеспечить максимальное удобство для жильцов.
Кроме того, проектирование должно учитывать эстетические аспекты. Внешний вид здания, его форма и отделка должны гармонировать с окружающей средой и соответствовать архитектурным традициям региона. Эстетика играет важную роль в восприятии здания как пользователями, так и обществом в целом.
Важным этапом проектирования является проведение экспертизы проектной документации. Это позволяет выявить возможные недостатки и несоответствия на ранних стадиях, что значительно снижает риски в процессе строительства и эксплуатации. Экспертиза должна проводиться квалифицированными специалистами, обладающими необходимыми знаниями и опытом.
Необходимо также учитывать инновационные технологии в строительстве. Современные методы, такие как BIM (Building Information Modeling), позволяют создавать трехмерные модели зданий, что значительно упрощает процесс проектирования и позволяет более точно учитывать все аспекты, включая инженерные системы, конструктивные элементы и эстетические характеристики.
В заключение, проектирование зданий — это сложный и многогранный процесс, который требует комплексного подхода и учета множества факторов. Соблюдение всех требований и норм, а также применение современных технологий и методов, позволяет создавать безопасные, надежные и комфортные объекты капитального строительства, которые будут служить людям на протяжении многих лет.
Мероприятия по обеспечению доступа инвалидов к объекту капитального строительства
Строительное проектирование зданий с учетом потребностей инвалидов является важным аспектом, который требует особого внимания на всех этапах разработки. Включение доступности в проектирование позволяет создать комфортные условия для людей с ограниченными возможностями, что способствует их интеграции в общество. В этом контексте необходимо учитывать различные аспекты, начиная от выбора места расположения объекта и заканчивая внутренним устройством помещений.
Одним из первых шагов в проектировании является анализ местоположения объекта. Важно, чтобы здание находилось в доступной зоне, где есть удобные транспортные маршруты и инфраструктура. При этом следует учитывать наличие парковочных мест для автомобилей с инвалидными номерами, а также близость к общественным учреждениям, таким как больницы, школы и магазины.
Следующим этапом является разработка архитектурного проекта. На этом этапе необходимо предусмотреть следующие элементы:
- Входные группы: входы в здание должны быть оборудованы пандусами с соответствующим углом наклона, а также автоматическими дверями, которые облегчают доступ.
- Лифты: в многоэтажных зданиях необходимо устанавливать лифты, которые соответствуют стандартам доступности, включая наличие кнопок с тактильными обозначениями и голосовыми подсказками.
- Коридоры и проходы: ширина коридоров должна быть достаточной для свободного передвижения инвалидов на колясках, а также для сопровождения их помощниками.
- Санитарные узлы: туалеты должны быть оборудованы специальными поручнями, а также иметь достаточно пространства для маневрирования инвалидной коляски.
При проектировании также важно учитывать освещение и звуковую сигнализацию. Хорошее освещение помогает людям с нарушениями зрения ориентироваться в пространстве, а звуковые сигналы могут использоваться для предупреждения о важных событиях, таких как пожарная тревога.
Кроме того, необходимо предусмотреть информационную доступность. Все указатели и информационные таблички должны быть выполнены с учетом потребностей людей с ограниченными возможностями. Это включает в себя использование шрифта Брайля, а также четкие и понятные графические символы.
Важным аспектом является учет потребностей различных категорий инвалидов. Например, для людей с нарушениями слуха необходимо предусмотреть визуальные сигналы, а для людей с нарушениями зрения — тактильные элементы. Это требует комплексного подхода к проектированию, чтобы обеспечить доступность для всех.
На этапе строительства также необходимо контролировать соблюдение всех норм и стандартов, связанных с доступностью. Это включает в себя регулярные проверки и инспекции, чтобы убедиться, что все элементы, предусмотренные проектом, были реализованы в соответствии с требованиями.
В заключение, проектирование зданий с учетом потребностей инвалидов — это не только соблюдение законодательных норм, но и проявление социальной ответственности. Создание доступной среды для людей с ограниченными возможностями способствует их полноценной жизни и интеграции в общество.
При проектировании зданий также следует учитывать материалы и технологии, которые будут использоваться в строительстве. Выбор материалов должен основываться на их устойчивости, долговечности и безопасности для людей с ограниченными возможностями. Например, полы должны быть выполнены из нескользящих материалов, а поверхности стен — из таких, которые легко чистятся и не вызывают аллергических реакций.
Кроме того, важно предусмотреть звукоизоляцию помещений. Люди с нарушениями слуха могут испытывать трудности в восприятии звуковых сигналов, поэтому создание тихой и спокойной обстановки в помещениях, где они находятся, будет способствовать их комфорту. Это может включать в себя использование специальных звукоизолирующих материалов и технологий.
Не менее важным аспектом является обучение персонала, который будет работать в здании. Сотрудники должны быть осведомлены о потребностях людей с ограниченными возможностями и уметь оказывать необходимую помощь. Это может включать в себя обучение по использованию специальных устройств, таких как подъемники или другие вспомогательные средства.
Также стоит обратить внимание на планирование общественных пространств. Зоны отдыха, кафе и другие общественные места должны быть доступны для всех категорий граждан. Это включает в себя наличие удобных мест для сидения, доступных туалетов и других удобств, которые могут понадобиться людям с ограниченными возможностями.
Важным элементом является обратная связь от пользователей. После завершения строительства и ввода здания в эксплуатацию необходимо собирать мнения и предложения от людей с ограниченными возможностями. Это поможет выявить недостатки и улучшить доступность объекта в будущем. Регулярные опросы и обсуждения могут стать основой для внесения изменений и улучшений.
В заключение, проектирование зданий с учетом потребностей инвалидов — это многогранный процесс, который требует комплексного подхода и внимания к деталям. Успешная реализация таких проектов не только улучшает качество жизни людей с ограниченными возможностями, но и создает более инклюзивное общество, где каждый имеет равные возможности для участия в жизни города.
Смета на строительство, реконструкцию, капитальный ремонт, снос объекта капитального строительства
Строительное проектирование зданий является важным этапом в процессе создания объектов капитального строительства. Этот процесс включает в себя множество аспектов, начиная от концептуального проектирования и заканчивая детальной проработкой всех инженерных систем. Важно понимать, что качественное проектирование напрямую влияет на стоимость строительства, его сроки и эксплуатационные характеристики здания.
Проектирование зданий можно разделить на несколько ключевых этапов:
- Предпроектные исследования. На этом этапе проводятся анализы и исследования, которые помогают определить целесообразность строительства, выбрать оптимальное место для застройки и учесть все возможные ограничения, такие как природные условия, существующая инфраструктура и законодательные нормы.
- Концептуальное проектирование. На основе собранной информации разрабатывается концепция здания, которая включает в себя общие идеи по его архитектуре, функциональности и эстетике. Здесь также определяются основные параметры, такие как площадь, количество этажей и тип используемых материалов.
- Эскизное проектирование. На этом этапе создаются эскизы и предварительные чертежи, которые визуализируют концепцию. Эскизное проектирование позволяет выявить возможные проблемы и внести коррективы до начала детальной проработки.
- Рабочее проектирование. Это наиболее детализированный этап, на котором разрабатываются все необходимые чертежи и спецификации. Включает в себя проектирование архитектурных, конструктивных и инженерных систем, а также подготовку сметной документации.
- Согласование проектной документации. После завершения рабочего проектирования необходимо согласовать проект с различными инстанциями, включая архитектурные и строительные органы, а также другие заинтересованные стороны. Это важный этап, который может занять значительное время.
- Авторский надзор. На этапе строительства проектировщики могут осуществлять авторский надзор, чтобы убедиться, что строительство ведется в соответствии с проектной документацией. Это позволяет избежать ошибок и недочетов, которые могут повлиять на качество и безопасность объекта.
Каждый из этих этапов требует тщательной проработки и взаимодействия между различными специалистами, такими как архитекторы, инженеры, проектировщики и строители. Важно, чтобы все участники процесса были вовлечены на каждом этапе, что позволит избежать недоразумений и повысить качество конечного продукта.
Кроме того, в процессе проектирования необходимо учитывать современные тенденции и технологии, такие как использование экологически чистых материалов, внедрение энергосберегающих технологий и применение инновационных строительных решений. Это не только повысит конкурентоспособность объекта, но и сделает его более привлекательным для конечных пользователей.
Важным аспектом проектирования является также соблюдение норм и стандартов, установленных законодательством. Это касается как архитектурных решений, так и инженерных систем. Неправильное или неаккуратное проектирование может привести к серьезным последствиям, включая штрафы, необходимость переделки и даже остановку строительства.
Одним из ключевых аспектов проектирования является выбор строительных материалов. Правильный выбор материалов не только влияет на стоимость строительства, но и на долговечность, безопасность и эксплуатационные характеристики здания. Важно учитывать следующие факторы:
- Экологичность. Современные строительные материалы должны быть безопасными для здоровья человека и окружающей среды. Использование экологически чистых и перерабатываемых материалов становится все более актуальным.
- Энергоэффективность. Материалы, обладающие хорошими теплоизоляционными свойствами, помогают снизить затраты на отопление и кондиционирование, что особенно важно в условиях изменения климата.
- Долговечность. Выбор материалов, которые способны выдерживать воздействие внешней среды, значительно увеличивает срок службы здания и снижает затраты на его обслуживание.
- Эстетика. Внешний вид здания также зависит от выбранных материалов. Архитекторы должны учитывать, как материалы будут сочетаться друг с другом и с окружающей средой.
Проектирование инженерных систем — еще один важный аспект, который требует особого внимания. К ним относятся:
- Системы отопления, вентиляции и кондиционирования (ОВК). Эти системы должны обеспечивать комфортные условия для проживания и работы, а также быть энергоэффективными.
- Электроснабжение. Проектирование электросистем должно учитывать потребности здания и обеспечивать надежное и безопасное электроснабжение.
- Водоснабжение и канализация. Эти системы должны быть спроектированы с учетом санитарных норм и требований, а также обеспечивать бесперебойное водоснабжение.
- Пожарная безопасность. Проектирование должно включать в себя меры по предотвращению и ликвидации пожаров, а также создание безопасных путей эвакуации.
Не менее важным является соблюдение сроков проектирования и строительства. Задержки на любом из этапов могут привести к увеличению затрат и нарушению графика. Для этого необходимо:
- Четкое планирование. На начальном этапе следует составить детальный план работ с указанием сроков и ответственных лиц.
- Контроль за выполнением работ. Регулярный мониторинг хода выполнения работ позволяет своевременно выявлять и устранять проблемы.
- Гибкость в подходах. В процессе проектирования и строительства могут возникать непредвиденные обстоятельства, поэтому важно быть готовым к изменениям и корректировкам.
В заключение, проектирование зданий — это сложный и многогранный процесс, который требует комплексного подхода и взаимодействия различных специалистов. Успех всего проекта зависит от качества проектной документации, соблюдения норм и стандартов, а также от выбора правильных материалов и технологий. Важно помнить, что качественное проектирование — это залог успешного строительства и дальнейшей эксплуатации объекта.


















